Измерение растворенного в воде кислорода
МИНОБРНАУКИ РОССИИ
ФЕДЕРАЛЬНОЕ ГОСУДАРСТВЕННОЕ БЮДЖЕТНОЕ УЧРЕЖДЕНИЕ
ВЫСШЕГО ПРОФЕССИОНАЛЬНОГО ОБРАЗОВАНИЯ
«НИЖЕГОРОДСКИЙ ГОСУДАРСТВЕННЫЙ АРХИТЕКТУРНО-СТРОИТЕЛЬНЫЙ УНИВЕРСИТЕТ»(ННГАСУ)
Доклад по дисциплине
Теплотехнические приборы и измерения
Тема: Кислородомеры
Выполнил
Студент гр. ТЭ-04 Краснов А.С.
Проверил
Преподаватель Болдин В.П.
Нижний Новгород – 2016
Содержание
· Введение
· Измерение растворенного в воде кислорода
· Вольтамперметрические кислородомеры:
а) амперметрический кислородомер ИКАР;
б) автоматический кислородомер АК-300;
в) амперметрический кислородомер КМА-08М.З.
Введение
С задачей измерения концентрации растворенных в воде газов встречаются как в промышленности, например, при контроле теплоносителя на тепловых и атомных электростанциях, так и при анализе состояния вод в водоемах и отстойниках.
Измерение растворенного в воде кислорода
В зависимости от концентрации растворенного в воде кислорода для его измерения используется несколько методов. Для анализа микроконцентраций растворенного кислорода используются вольтамперметрические (амперометрические), кондуктометрические и колориметрические методы. При концентрациях, составляющих мг/л, используется термокондуктометрический метод.
Вольтамперметрические кислородомеры относятся к электрохимическим анализаторам, принцип действия которых основан на измерении тока, протекающего через поляризованную электродную систему при наличии деполяризатора — кислорода.
Как отмечалось выше, действующее напряжение в цепи, содержащей погруженные в раствор электроды, может создаваться за счет внешнего или внутреннего источника, последним служит гальваническая пара электродов. В кислородомерах этот источник сигнала используется чаще. Поляризованным электродом в приборах служит твердый катод, на котором происходит восстановление кислорода. В качестве материала катода используются золото, серебро, палладий, платина. Для сохранения постоянства характеристик прибора электроды не должны загрязняться продуктами электролиза. Для защиты электродов от анализируемой среды и обеспечения малого сопротивления электролита между электродами последние помещаются в фоновый электролит, индифферентный по отношению к электродам.
В промышленных кислородомерах используются открытые электродные системы или закрытые полимерной мембраной. В первом случае кислород из анализируемой воды передается фоновому электролиту с помощью газопередающей системы. Во втором случае анализируемая вода омывает защищенную мембраной электродную систему. В качестве фонового электролита используется щелочной буферный раствор с рН=8-т-10. В таких средах скорость восстановления кислорода на катоде на три порядка выше, чем в кислом электролите.
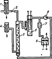
Схема автоматического кислородомера с газопередающей системой типа ИКАР приведена на рис. 1. Анализируемая вода через гидрозатвор 1 и электрический клапан 2 подается в десорбер 3, откуда через гидрозатвор 4 сбрасывается в дренаж. В десорбере 3 через анализируемую воду пробулькивает чистый водород, в который переходит кислород, растворенный в воде. Следует отметить, что коэффициент Генри для кислорода, представляющий собой отношение равновесных концентраций О2 в газе и воде, равен35
Водород, обогащенный кислородом, пробулькивает через фоновый раствор электродного первичного преобразователя S, вызывая его циркуляцию и обогащение кислородом. В качестве анода в электродном преобразователе 5 используется электрод из платинированной платины, который в фоновом буферном растворе с рН = 9,2 представляет собой идеальный водородный электрод, развивающий потенциал 0,54 В. Золотой катод обладает селективностью по отношению к кислороду, и его потенциал зависит только от концентрации кислорода в растворе.

рис1. Схема амперметрического кислородомера ИКАР.
Водород, циркулирующий в приборе, образуется в электролизере 6, заполненном КОН, выделяющийся при этом на аноде кислород сбрасывается в атмосферу. Водород после очистки в палладиевом катализаторе 7 поступает на всас мембранного вибрационного насоса 8, создающего циркуляцию водорода в системе. Для градуировки прибора используется кислород, полученный в электролизере, не показанном на схеме. В комплект ИКАР входят усилитель поляризационного тока, имеющий на выходе унифицированный токовый сигнал, и автоматический миллиамперметр. Пределы измерения кислородомера составляют 0—50; 0—100; 0—200 мкг/кг О2, для первого диапазона измерения предельная погрешность равна ±10%, Для последующих ±5%. Аналогичные по принципу действия кислородомеры Марк III выпускаются фирмой «Кембридж».
При использовании для защиты электродной системы кислородопроницаемой мембраны упрощается конструкция прибора и снижается его инерционность.
В кислородомерах АК-300 для измерения концентрации растворенного в воде кислорода используется контомётрический метод, основанный Ш образовании свободным кислородом с металлическим таллием гидроокиси, изменяющей при диссоциации реальную электропроводность воды:
2Н2О + 4ТI + О2 = 4ТIОН.
рис. 2. Схема автоматического кислородомера АК-300.
Принципиальная гидравлическая и Электрическая схемы кислородомера представлены на рис. 2. Анализируемый раствор, прошедший предварительную подготовку, поступает на фильтр смешанного действия 1, где производится снижение исходной электропроводности пробы до 0,05 мкСм/ [/см. Обессоленная проба пропускается [через кондуктометрический преобразователь 2, а затем поступает в патрон 3, заполненный металлическим таллием. Изменение электропроводности пробы после таллиевого патрона фиксируется кондуктометрическим преобразователем 4. Для очистки воды от продуктов таллия на выходе прибора установлены фильтр 5 и контрольный кондуктометрический преобразователь 6.
Измерительная схема кислородомера представляет собой мост, в который по дифференциальной схеме включены кондуктометрические преобразователи 2 и 4. Поскольку изменение сопротивления преобразователя 4 обусловлено концентрацией кислорода, небаланс моста Uab является функцией той же величины. Сигнал небаланса Uab поступает на преобразователь П, имеющий на выходе унифицированный токовый сигнал. Изменение электропроводности исходной воды, влияя на сопротивление обоих преобразователей 2, 4, не вызывает изменения небаланса моста., Наличие фильтра 1, снижающего электропроводность анализируемого раствора, повышает чувствительность измерительной. схемы. Диапазон измерения кислородомера АК-300 составляет 0—30 мкг/кг при предельной погрешности +-6%, время установления показаний не превышает 10 мин, расход пробы равен 35+-5мл/мин.
Схема мембранного амперметрического кислородомера КМА-08М.З, выпускаемого НПП «Техноприбор», представлена на рис. 3.

Рис. 3. Схема мембранного амперметрического кислородомера:
1,2 — цинковый и угольный электроды; 3 — буферный раствор; 4 — анализируемая вода; 5 мембрана; 6 — медное сопротивление; 7 — напорная трубка
Гальванический элемент образуется цинковым 1 (анод) и угольным 2 (катод) электродами. Угольный электрод поляризован. Пространство между электродами заполнено буферным раствором 3. Кислород из анализируемой воды 4 диффундирует через мембрану5 в буферный раствор 3. При этом кислород восстанавливается на катоде, образуя ионы ОН- и Н+. Величина тока, протекающего во внешней цепи преобразователя, пропорциональна концентрации кислорода. Для коррекции влияния температуры на сигнал преобразователя используется медный термопреобразователь сопротивления 6. Анализируемая вода поступает в измерительную ячейку под постоянным давлением, создаваемым напорной трубкой 7. Кислородомер имеет четыре диапазона измерения. При нижнем пределе 0 верхние пределы составляют 19,99; 199,9; 1999; 19990 мкг/л. Прибор имеет автоматическое переключение диапазонов измерения, предел основной приведенной погрешности составляет ±4 %.
Растворенный в воде кислород измеряют анализаторы серии SIPAN (ф. Siemens); 871 DO, 873DO (ф. Foxboro); 7021, 7022 (ф. Honeywell) и др.
