Забайкальский институт железнодорожного транспорта
ФЕДЕРАЛЬНОЕ АГЕНТСТВО ЖЕЛЕЗНОДОРОЖНОГО ТРАНСПОРТА
Федеральное государственное бюджетное образовательное учреждение
высшего образования
«Иркутский государственный университет путей сообщения»
(ФГБОУ ВО ИрГУПС)
Забайкальский институт железнодорожного транспорта
- филиал Федерального государственного бюджетного образовательного учреждения высшего образования
«Иркутский государственный университет путей сообщения»
(ЗабИЖТ ИрГУПС)
Факультет очного обучения
Кафедра «Электроснабжение»
Лабораторные работы
ЛР. 510740.23.05.03.ПЗ
| Выполнил студент гр. ПСЖ 3-19-1 Привалов Д. В. «___»________2020 г.__________ | Проверил Ассистент Маниковский А.С. «____»________2020 г.__________ |
Чита 2020
ЛАБОРАТОРНАЯ РАБОТА № 4. Исследование цепи синусоидального тока при последовательном соединении индуктивной катушки и конденсатора
Цель работы: исследование режима работы неразветвленной цепи переменного тока, экспериментальное наблюдение явления резонанса напряжений.
Теоретическое обоснование
Рассмотрим особый случай цепи с последовательным включением катушки и конденсатора, когда
, т. е. реактивное сопротивление
(рис. 27).

Рис. 27. Последовательное включение катушки и конденсатора
В этом случае цепь имеет чисто активный характер, а сдвиг фаз
= 0. Такой режим называется резонансом напряжений. Условием резонанса напряжений является
.
| (47) |
Эти условия показывают, что резонанс напряжений в цепи можно получить изменением частоты напряжения источника или индуктивности катушки, или емкости конденсатора. Угловая частота, при которой в цепи наступает резонанс напряжений, называется резонансной угловой частотой:
и .
| (48) |
Полное сопротивление цепи минимальное и равно активному:
| (49) |
Ток в цепи, очевидно, будет максимальным
| (50) |
Полное сопротивление цепи при резонансе оказывается равным небольшому активному сопротивлению катушки, поэтому ток в цепи совпадает по фазе с напряжением и может оказаться довольно большим даже при маленьком приложенном напряжении. При этом напряжения UL и UC могут существенно (в десятки раз!) превышать приложенное напряжение.
Экспериментальная часть
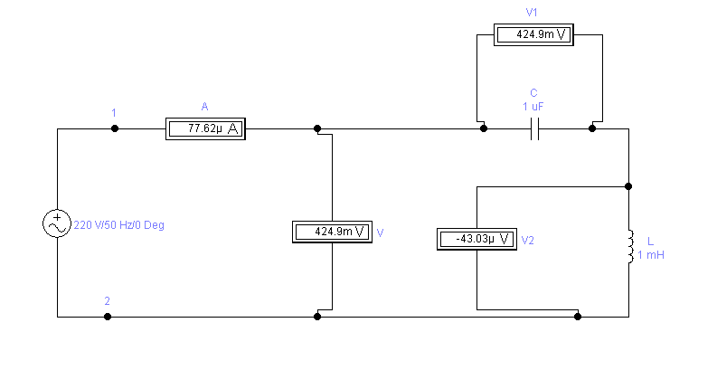
Схема испытаний показана на рис. 28.
а)

б)
а)- вобычном формате; б)- в Elektronic WorkBench 5.12
Рис. 28. Экспериментальная схема
Напряжение на схему подается от лабораторного источника напряжения однофазного переменного тока. Реостат, батарея конденсаторов, индуктивные катушки собираются в схему на стенде при помощи наборной панели. В качестве амперметра, вольтметра используются мультиметры, установленные на стенде. Ваттметр используется настольный.

Таблица 1 - Результаты лабораторной работы № 4
| Измеренные | Вычисленные | ||||||||||||
| Объект измерения | U, В | I, А | P, Вт | UC, В | UL, В | ХC, Ом | RL, Ом | ХL, Ом | Z, Ом | cos j | j | C, мкФ | L, Гн |
| С1 | 3,060 | -5,281 | 25,36 | 2,9 | 2,48 | 3,21 | 27,3 | 0,355 | 1,25 | 0,6001 | 64 | 14,23 | 0,37 |
| С2 | 4,5 | 11,33 | 45,2 | 3,2 | 4,12 | 4,21 | 30,066 | 0,4447 | 2,02 | 0,3321 | 67 | 17,22 | 0,87 |
| С3 | 5,007 | 24,0154 | 14,325 | 4,0584 | 6,22 | 5,0502 | 28,012 | 0,333502 | 1,201 | 2,035402 | 81 | 141,02502 | 1,11021 |
Вывод
Во время лабораторной я провёл ряд опытов и убедился, что законы Кирхгофа выполняются в цепи синусоидального тока, реальный конденсатор в отличие от идеального обладает тепловыми потерями энергии из-за несовершенства изоляции, а реальная катушка индуктивности тоже обладает тепловыми потерями.

.
и
.